IGBT CÔNG SUẤT 6MBP150NA060 FUJI 150A 600V
Nếu bạn đang tìm kiếm một module IGBT công suất lớn, hoạt động ổn định, độ bền cao, thì 6MBP150NA060 chính là lựa chọn tối ưu cho các thiết bị điều khiển công suất, biến tần và máy CNC công nghiệp.
Đây là dòng IGBT được sản xuất bởi Fuji Electric, nổi tiếng với độ tin cậy và tuổi thọ vượt trội.
GIỚI THIỆU IGBT CÔNG SUẤT 6MBP150NA060:
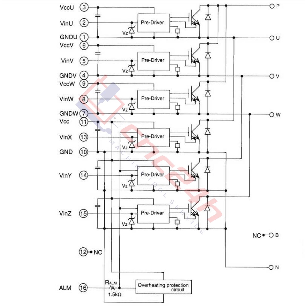
6MBP150NA060 là module IGBT công suất có dòng định mức 150A, điện áp 600V, với khả năng chịu tải ổn định và hiệu suất chuyển mạch cao. Sản phẩm được ứng dụng rộng rãi trong:
-
Máy CNC
-
Bộ nguồn xung
-
Biến tần – inverter
-
Servo công nghiệp
-
UPS, thiết bị tự động hóa
-
Hệ thống điều khiển công suất cao

THÔNG SỐ IGBT CÔNG SUẤT 6MBP150NA060:
-
Mã sản phẩm: 6MBP150NA060/ A50L-0001-0306
-
Hãng: Fuji Electric
-
Tình trạng: New 100%
- Dòng định mức: 150A
- Điện áp: 600V
-
Ứng dụng: Thay thế các module trong thiết bị điều khiển công suất, biến tần và máy CNC công nghiệp như:
-
- Hệ thống biến tần (Inverter) công nghiệp và thương mại
- Bộ điều khiển động cơ AC/DC công suất lớn
- Thiết bị hàn công nghiệp
- Hệ thống nguồn cung cấp không gián đoạn (UPS)
- Hệ thống năng lượng tái tạo (điện mặt trời, điện gió)
ƯU ĐIỂM CỦA IGBT CÔNG SUẤT 6MBP150NA060:
🔧 Hiệu suất cao, tiết kiệm năng lượng: Công nghệ IGBT hiện đại giúp giảm tổn hao điện, tăng hiệu suất vận hành.
🔥 Ổn định nhiệt tuyệt vời: Thiết kế module thông minh, khả năng tản nhiệt tốt, đảm bảo hoạt động bền bỉ trong môi trường công nghiệp.
⚡ Dòng tải 150A – Điện áp 600V: Đáp ứng tốt nhu cầu xử lý công suất lớn, đóng cắt nhanh, độ trễ thấp.
🛠️ Thay thế dễ dàng cho nhiều model khác: Tương thích với nhiều hệ thống máy công cụ và biến tần phổ thông.
✔️ Độ bền cao – Tuổi thọ dài: Linh kiện chất lượng của Fuji Electric, vận hành ổn định liên tục trong thời gian dài
CHÍNH SÁCH BẢO HÀNH
Tất cả các thiết bị đều được kiểm tra và test trước khi giao hàng
Các trường hợp không bảo hành:
- Bị rơi, vỡ, cấn móp.
- Lắp đặt sai làm hư hỏng thiết bị.
- Đấu sai điện áp nguồn cấp cho thiết bị.
Thông tin tham khảo:
CNC24H, với kinh nghiệm nhiều năm trong lĩnh vực gia công cơ khí CNC, tự hào là nơi chuyên cung cấp và phân phối phụ tùng, linh kiện máy CNC tiêu chuẩn.
Với sự đam mê cùng với sự am hiểu sâu sắc về các thiết bị tự động hóa, thiết bị máy móc CNCC, chúng tôi mong muốn và quyết tâm mang lại những giá trị lợi ích thực sự đến cho bạn.
Lấy phương châm “Uy Tín Chất Lượng” làm gốc, hãy lựa chọn chúng tôi để thấy được sự khác biệt!
📧 Email: cnc24h.ad@gmail.com
🏠 Website bán hàng: shop.cnc24h.vn
🏠 Website sửa máy CNC: Thomaycnc.vn
📰Fanpage để cập nhật thường xuyên hoạt động: https://www.facebook.com/cnc24h.vn/
#cnc24h
#igbt#6mbp150na060#socongsuat#ic
#transistor




































Đánh giá
Chưa có đánh giá nào.